Die wohl interessanteste Kategorie. Ihr habt Probleme mit Eurem Peugeot? Die Werkstatt weiss mal wieder nicht weiter? Das Handbuch gibt auch nichts mehr her? Na dann, stellt Eure Frage hier rein.
-
flummip
- Radarfallenwinker
- Beiträge: 10
- Registriert: Fr 22.01.10 15:44
- Postleitzahl: 14974
- Land: Deutschland
- Wohnort: Bei Berlin
Beitrag
von flummip » Do 28.01.10 15:55
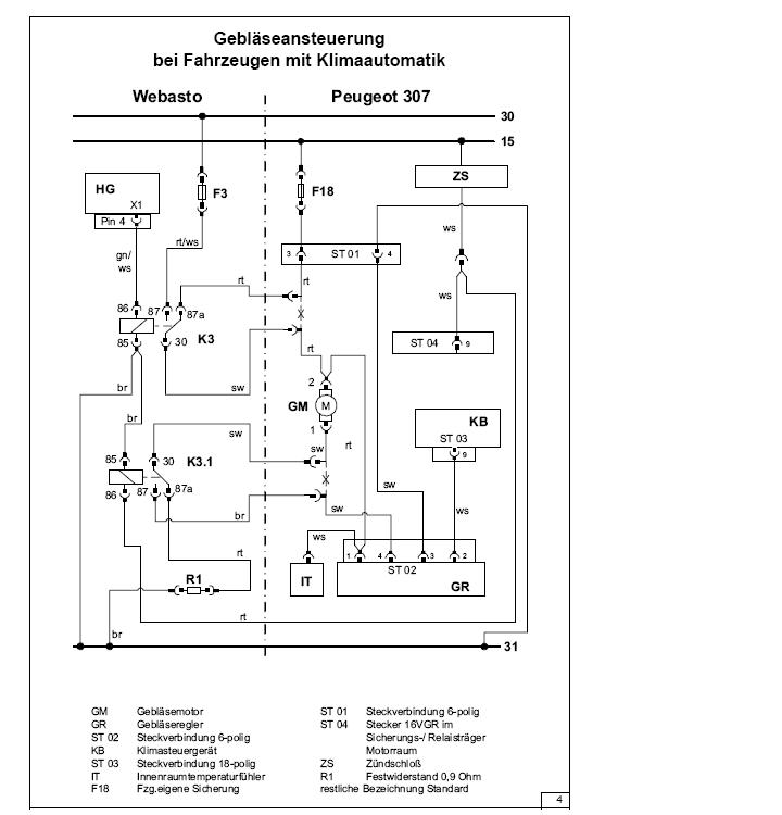
ich hab jetzt auch mal die einbauanleitung für den 307 gefunden mit klimaautomatik und sowie ich das sehe ist dort die Steuer/kontrollleitung nicht gekappt
-
Dateianhänge
-

- 307 klima 2.JPG (37.24 KiB) 977 mal betrachtet
-

- 307 Klima01.JPG (57.91 KiB) 977 mal betrachtet
-
zaphod2
- Benzinsparer
- Beiträge: 372
- Registriert: Mi 22.04.09 19:09
- Postleitzahl: 14532
- Land: Deutschland
- Wohnort: Potsdam
Beitrag
von zaphod2 » Do 28.01.10 16:09
die haben die leitung vom klimasteuergerät durchtrennt?
da müssen 2 trennstellen vor und nach dem gebläsemotor gemacht werden und die laufen über die relais. du kommst doch aus berlin? wenn du mal zeit und lust hast können wa beide mal drüber schauen. müsstest aber zu mir kommen
Fiat Scudo 2000-2008
Peugeot Partner 1,6HDI 90 2008-2011
Expert Tepee 2011-
eigene LEXIA
-
flummip
- Radarfallenwinker
- Beiträge: 10
- Registriert: Fr 22.01.10 15:44
- Postleitzahl: 14974
- Land: Deutschland
- Wohnort: Bei Berlin
Beitrag
von flummip » Do 28.01.10 16:24
gern
habe mir den plan angeschaut und ich glaube es passt, eigentlich,
wir können aber gern gemeinsam rüberschauen
Es sind defenitiv 2 Relais verbaut und der gebläsemotor ist plus und masse seitig getrennt gewesen.
von wo kommst du?
Nein nicht das Kabel vom Klimasteuergerät soweit ich gesehen habe
sondern am Motor gibt es noch eine Leitung zum Gebläseregler und von dort zum innenraumtemperaturfühler und sowie es aussieht schalten sie die auch mit dem relais. könnte sogar richtig sein.
-
flummip
- Radarfallenwinker
- Beiträge: 10
- Registriert: Fr 22.01.10 15:44
- Postleitzahl: 14974
- Land: Deutschland
- Wohnort: Bei Berlin
Beitrag
von flummip » Do 28.01.10 16:26
hab grad gesehen potsdam.
wer lesen kann.

hab auch mal 3 jahre dort gewohnt.
ich wäre für terminvorschläge offen.
MfG
-
zaphod2
- Benzinsparer
- Beiträge: 372
- Registriert: Mi 22.04.09 19:09
- Postleitzahl: 14532
- Land: Deutschland
- Wohnort: Potsdam
Beitrag
von zaphod2 » Do 28.01.10 16:40
sag was... am sonntag?
Fiat Scudo 2000-2008
Peugeot Partner 1,6HDI 90 2008-2011
Expert Tepee 2011-
eigene LEXIA
-
flummip
- Radarfallenwinker
- Beiträge: 10
- Registriert: Fr 22.01.10 15:44
- Postleitzahl: 14974
- Land: Deutschland
- Wohnort: Bei Berlin
Beitrag
von flummip » Do 28.01.10 16:46
sonntag aber erst nachmittag ok? hab nen anstrengenden samstag und frühen sonntag vor mir.
so gegen 15uhr?
würd mich freuen wenn de mir noch sagen kannst wo
-
307sw
- Lenkradbeißer
- Beiträge: 202
- Registriert: Do 11.03.04 00:00
- Postleitzahl: 01239
- Land: Deutschland
- Wohnort: Dresden
Beitrag
von 307sw » Do 28.01.10 20:27
@ flummip:
Erstmal großes Danke für die Schaltpläne.Das sieht sehr gut aus.
Jetzt kann ich mal in Ruhe die Sachen original machen und dann gucken ob mein Problem immer noch da ist.
-
flummip
- Radarfallenwinker
- Beiträge: 10
- Registriert: Fr 22.01.10 15:44
- Postleitzahl: 14974
- Land: Deutschland
- Wohnort: Bei Berlin
Beitrag
von flummip » Do 28.01.10 20:55
mittlerweile hab ich die relais im verdacht nach dem rückbau von pug in den originalzustand
lief er heut nachmittag auf der 'Teststrecke' ohne probleme, also gebläse sprang wieder an nach ausschalten.
ich probiers morgen früh nochmal mit der teststrecke.
bis denne
-
chriss_000
- Serien-Wagen-Fahrer
- Beiträge: 3
- Registriert: Do 03.02.11 21:41
- Postleitzahl: 13053
- Land: Deutschland
Beitrag
von chriss_000 » Do 03.02.11 21:44
Hallo
ist zwar lange her aber es Interessiert mich was nun raus gekommen ist. Habe das gleiche Problem! Hilfe!

-
chriss_000
- Serien-Wagen-Fahrer
- Beiträge: 3
- Registriert: Do 03.02.11 21:41
- Postleitzahl: 13053
- Land: Deutschland
Beitrag
von chriss_000 » Mi 16.02.11 15:22
Hallo flummip, funktioniert dein Auto nun wieder? Würde mich sehr interessieren woran es nun gelegen hat. Waren es die Relais? Habe eine 307 SW (kein Facelift) und auch eine SH von Webasto einbauen lassen. Meine Lüfter gehen auch nur manchmal. Die Werkstatt die es eingebaut haben wissen auch keinen Rat.